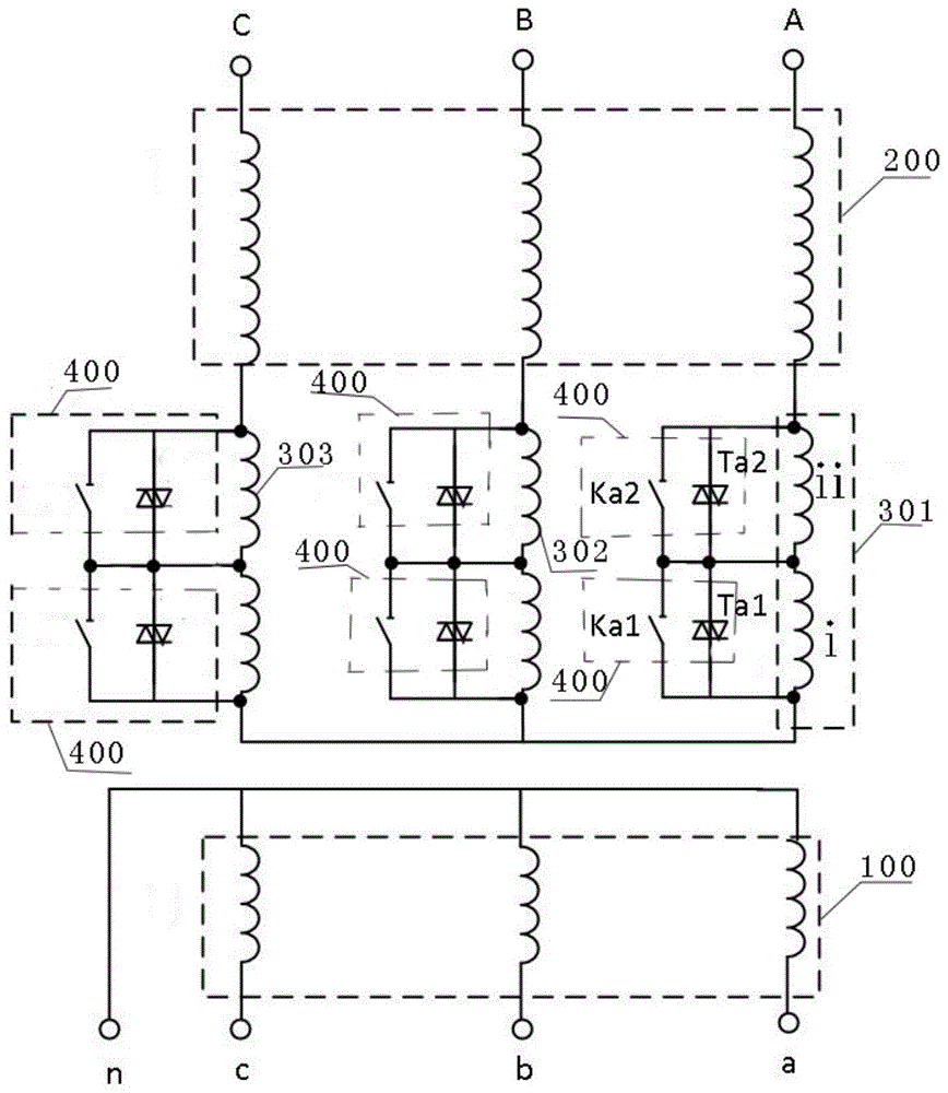
مخطط دائرة محول التوزيع
Dec 01, 2023
مخطط دائرة محول التوزيع

زوج من:
في المادة التالية :
مخطط دائرة محول التوزيع

قد يعجبك ايضا
إرسال التحقيق